

علم الكيمياء

تاريخ الكيمياء والعلماء المشاهير

التحاضير والتجارب الكيميائية

المخاطر والوقاية في الكيمياء

اخرى

مقالات متنوعة في علم الكيمياء

كيمياء عامة


الكيمياء التحليلية

مواضيع عامة في الكيمياء التحليلية

التحليل النوعي والكمي

التحليل الآلي (الطيفي)

طرق الفصل والتنقية


الكيمياء الحياتية

مواضيع عامة في الكيمياء الحياتية

الكاربوهيدرات

الاحماض الامينية والبروتينات

الانزيمات

الدهون

الاحماض النووية

الفيتامينات والمرافقات الانزيمية

الهرمونات


الكيمياء العضوية

مواضيع عامة في الكيمياء العضوية

الهايدروكاربونات

المركبات الوسطية وميكانيكيات التفاعلات العضوية

التشخيص العضوي

تجارب وتفاعلات في الكيمياء العضوية


الكيمياء الفيزيائية

مواضيع عامة في الكيمياء الفيزيائية

الكيمياء الحرارية

حركية التفاعلات الكيميائية

الكيمياء الكهربائية


الكيمياء اللاعضوية

مواضيع عامة في الكيمياء اللاعضوية

الجدول الدوري وخواص العناصر

نظريات التآصر الكيميائي

كيمياء العناصر الانتقالية ومركباتها المعقدة


مواضيع اخرى في الكيمياء

كيمياء النانو

الكيمياء السريرية

الكيمياء الطبية والدوائية

كيمياء الاغذية والنواتج الطبيعية

الكيمياء الجنائية


الكيمياء الصناعية

البترو كيمياويات

الكيمياء الخضراء

كيمياء البيئة

كيمياء البوليمرات

مواضيع عامة في الكيمياء الصناعية

الكيمياء التناسقية

الكيمياء الاشعاعية والنووية
(Liquefied Natural Gas (LNG)
المؤلف:
sami matar & Lewis. F. Hatch
المصدر:
Chemistry of PETROCHEMICAL PROCESSES
الجزء والصفحة:
2th p .9
23-11-2015
2131
Liquefied Natural Gas (LNG)
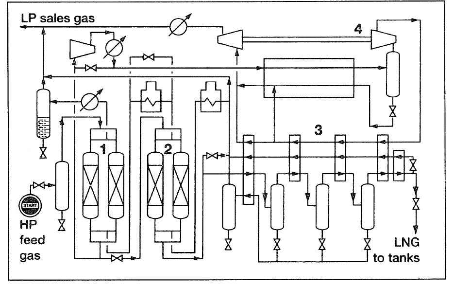
After the recovery of natural gas liquids, sweet dry natural gas may be liquefied for transportation through cryogenic tankers. Further treatment may be required to reduce the water vapor below 10 ppm and carbon dioxide and hydrogen sulfide to less than 100 and 50 ppm, respectively. Two methods are generally used to liquefy natural gas: the expander cycle and mechanical refrigeration. In the expander cycle, part of the gas is expanded from a high transmission pressure to a lower pressure. This lowers the temperature of the gas. Through heat exchange, the cold gas cools the incoming gas, which in a similar way cools more incoming gas until the liquefaction temperature of methane is reached. Figure 1 is a flow diagram for the expander cycle for liquefying natural gas.
Figure 1. Flow diagram of the expander cycle for liquefying natural gas:

(1) pretreatment (mol.sieve), (2) heat exchanger, (3) turboexpander.
In mechanical refrigeration, a multicomponent refrigerant consisting of nitrogen, methane, ethane, and propane is used through a cascade cycle. When these liquids evaporate, the heat required is obtained from natural gas, which loses energy/temperature till it is liquefied. The refrigerant gases are recompressed and recycled. Figure 2 shows the MCR natural gas liquefaction process.
Figure2. The MCR process for liquefying natural gas:15 (1) coolers, (2) heat
exchangers, (3,4) two stage compressors, (5) liquid-vapor phase separator.
الاكثر قراءة في البترو كيمياويات
اخر الاخبار
اخبار العتبة العباسية المقدسة
الآخبار الصحية

قسم الشؤون الفكرية يصدر كتاباً يوثق تاريخ السدانة في العتبة العباسية المقدسة
"المهمة".. إصدار قصصي يوثّق القصص الفائزة في مسابقة فتوى الدفاع المقدسة للقصة القصيرة
(نوافذ).. إصدار أدبي يوثق القصص الفائزة في مسابقة الإمام العسكري (عليه السلام)